Modernes zweistöckiges Einfamilienhaus mit einer Wärmepumpe im Vorgarten

AEROTOP® SX - die leise Art zu heizen

 
AEROTOP SX
AEROTOP SX
AEROTOP SX
AEROTOP SX
AEROTOP SX
AEROTOP SX
AEROTOP SX
AEROTOP SX

AEROTOP® SX

Luft-Wasser Wärmepumpe
Leistung 7 kW bis 13 kW
Mit der AEROTOP® SX setzt ELCO einmal mehr Maßstäbe. Zählt sie doch zu den leisesten Luft-Wasser Wärmepumpen in Deutschland und überzeugt zudem durch ihr hochwertiges Design, ihre Effizienz und ihre Nachhaltigkeit.
 

Komfortabel und leise

Mit der AEROTOP® SX setzt ELCO einmal mehr Maßstäbe in der Entwicklung von Luft-Wasser-Wärmepumpen. Die Monoblock-Wärmepumpe zur Außenaufstellung wird Ihnen das ganze Jahr über hervorragende Dienste bei Heizung, Kühlung und Warmwasserbereitung leisten.

Wesentliche Eigenschaften im Überblick

Luft-Wasser-Wärmepumpe

Luft-Wasser-Wärmepumpe

7kW, 10kW & 13kW @ A-7/W35, Außenaufstellung

 Besonders leise

Besonders leise

AEROTOP SX7: Nur 3 m Abstand zu Nachbargrundstücken erforderlich; AEROTOP SX10/SX13: Nur 5 m Abstand zu Nachbargrundstücken erforderlich

Höchste Effizienz

Höchste Effizienz

A+++ für geringe Betriebskosten und Nachhaltigkeit

Kühlfunktion

Kühlfunktion

Aktive Kühlung immer integriert, um optional Ihr Zuhause zu kühlen

 Kaskade

Kaskade

14 kW, 20 kW und 25 kW als Kaskade aus zwei Einzelgeräten gleicher Größe, flexibel für jede Anwendung

Kältemittel R32

Kältemittel R32

Effizientes und sicheres Kältemittel mit geringem Treibhauspotenzial (GWP) für optimale Nachhaltigkeit

Systemsteuerung

Systemsteuerung

Vielseitige Funktionen für unterschiedliche Installationen

 
 

Entwickelt, um leise zu sein

Die AEROTOP® SX7 erreicht einen Schallleistungspegel von 47 dB(A) und im reduzierten Nachtmodus und in einer Entfernung von 1 m (bei Montage direkt an der Hauswand) einen Schalldruck von 42 dB(A). In 3 m Entfernung beträgt der Schalldruck nur noch 33 dB(A). Alle Lärmschutzrichtlinien werden eingehalten. Das ermöglicht die Aufstellung auch auf kleinen Grundstücken in Wohngebieten. Im Hinblick auf die Schallemission sind bei der Positionierung externer Wärmepumpen viele Faktoren zu berücksichtigen, wie der ausreichende Abstand zu Nachbargebäuden und insbesondere zu Bereichen wie Schlafräumen.

Die Art des Wohngebiets ist ebenfalls wichtig, da für bestimmte Standorte andere Lärmschutzgrenzwerte gelten. Luftschall kann durch bauliche Maßnahmen reduziert werden, aber nicht durch Bepflanzung. Körperschall kann durch Entkoppeln des Geräts vom Gebäude vermieden werden. Wir empfehlen die Verwendung flexibler Verbindungsschläuche zur Entkopplung der Schwingungen sowie die Einhaltung der Mindestabstände zum Gerät, um Schallreflexionen zu reduzieren (und das Risiko der Blockierung von Luftströmungen auszuschließen). Außerdem sollten reflektierende Oberflächen vermieden werden, da jede reflektierende Fläche den Schalldruckpegel verdoppelt!

Dezibelangabe der AEROTOP SX nach einer Entfernung von einem Meter und 3 Meter
 

Wie haben wir die AEROTOP® SX so leise bekommen?

Um ein Einfamilienhaus mit einer Luft-Wasser-Wärmepumpe mit einer Heizleistung von 10 kW zu beheizen, müssen pro Stunde bis zu 4.000 m³ Luft über den Ventilator durch den Verdampfer strömen. Zusätzlich wird ein Verdichter im Kältekreislauf benötigt, um durch Verdichten des verdampften Kältemittels das gewünschte Temperaturniveau herzustellen. Da all das Geräusche verursacht, sorgen wir mit den folgenden Maßnahmen dafür, dass die AEROTOP® SX so leise wie möglich läuft.

 

Lösungen

 
First Class Service

First Class Service

Uns wird nachgesagt, den besten Kundendienst der Branche zu bieten: Immerhin sind wir 365 Tage im Jahr und 24 Stunden am Tag für unsere Kunden da. Und zwar mit flächendeckend über 45 Servicemitarbeitern in ganz Österreich.

ENTDECKEN SIE UNSERE UMFANGREICHEN SERVICELEISTUNGEN
 
Ihre Heizung immer griffbereit - mit REMOCON NET

Ihre Heizung immer griffbereit - mit REMOCON NET

Wäre es nicht schön, wenn Sie mit nur einem Knopfdruck die ideale Raumtemperatur einstellen könnten, bevor sie nach Hause kommen? Mit der ELCO REMOCON-NET App für Ihr Smartphone können Sie Ihre Heizungsanlage immer und überall steuern. Passen Sie die Einstellungen für einen optimalen Energieverbrauch an und sparen Sie bares Geld.

MEHR ÜBER REMOCON NET
 
Unsere Referenzen - Ihre Sicherheit

Unsere Referenzen - Ihre Sicherheit

Unsere Kunden lieben ihre Heizlösungen von ELCO. Darum gewähren sie auch gerne Einblicke in ihre Heizzentralen. Das freut uns und macht uns natürlich sehr stolz!

Zu unseren Referenzen

Technische Daten

 

AEROTOP SX 7 10 13
Energieeffizienzklasse* Raumheizung W35 A+++ / A+++ A+++ / A+++ A+++ / A+++
W55 A+++ / A+++ A+++ / A+++ A+++ / A+++
Schallleistungspegel gemäß EN 12102 dB(A) 47 51 51
Abmessungen H x B x T mm 1250 x 1335 x 700 1250 x 1335 x 700 1250 x 1335 x 700
Gewicht kg 240 260 260
Heizen
Leistung nominal (max.) gemäß EN 14511/ EN 14825 [kW] A2/W35 5,0 (6,5) 6,6 (9,5) 7,2 (11,2)
A7/W35 5,2 (5,5) 8,0 (8,0) 10,1 (10,1)
A-7/W35 6,9 (7,9) 9,7 (9,7) 12,5 (12,5)
Leistungszahl gemäß EN 14511 [COP] A2/W35 4,5 4,2 4,3
A7/W35 5,2 5,2 5,1
A-7/W35 3,3 3,2 2,9

* Energieeffizienzklasse: Raumheizung: Produkt / System entsprechend der Verordnung EU 811/2013

Produktlabelspektrum: A+++ bis D

Systemlabelspektrum: A+++ bis G

 
 

AEROTOP® SX Schallleistungspegel

AEROTOP® SX7
47.00 LWA [dB(A)] Außen*
AEROTOP® SX10
51.00 LWA [dB(A)] Außen*
AEROTOP® SX13
51.00 LWA [dB(A)] Außen*

*Schallleistungsdaten nach EN 12102

 
 

Installation

 
 

Wärmepumpen benötigen einen festen Untergrund und werden in der Regel auf einem Flächen- oder Streifenfundament montiert. Bei der Auslegung des Fundaments sollte eine Höhe über Boden (z. B. 150–200 mm) gemäß der üblichen Schneehöhe in der Region berücksichtigt werden. Das stellt sicher, dass Luftein- und -austritt jederzeit frei bleiben. Manchmal werden Wärmepumpen auch an der Wand montiert. In diesen Fällen muss sorgfältig darauf geachtet werden, den Körperschall zu minimieren. Die AEROTOP® SX ist für die Bodenaufstellung ausgelegt.

Flächenfundament

AEROTOP SX steht an einer Hauswand auf einem Flächenfundament, umgeben von Gras und Kiessteinen

Das Flächenfundament erhöht die Wärmepumpe über Bodenniveau. Dabei ist sicherzustellen, dass die gesamte Konstruktion vom Gebäude entkoppelt ist, mit einer empfohlenen Dicke von 150–200 mm auf einem gut verdichteten Untergrund. Die Kondensatablaufleitungen müssen durch das Flächenfundament in den frostsicheren Bereich und dann in den Boden verlaufen.

Streifenfundament

AEROTOP SX steht an einer Hauswand auf einem Streifenfundament, umgeben von Gras und Kiessteinen

Streifenfundamente sind eine weitere Option für die Außenaufstellung von Luftwärmepumpen. Sie müssen exakt ausgerichtet werden und müssen sich bis in den frostsicheren Bereich erstrecken. Die Höhe über Boden kann frei gewählt werden und die Kondensatablaufleitungen können zwischen den Streifen in den frostsicheren Bereich und dann in den Boden verlaufen.

 
 

Aufgrund des verwendeten Kältemittels muss die AEROTOP® SX Mindestabstände zu Lichtschächten oder anderen unterhalb der Wärmepumpe liegenden Öffnungen in das Gebäude einhalten.

Lichtschächte nah am Boden

Zeichnung einer AEROTOP SX und zwei Lichtschächte links und rechts von der Wärmepumpe, die Lichtschächte sind nahe des Bodens

Das Kältemittel R32 ist schwerer als Luft und sinkt im Falle einer Leckage auf den Boden. Daher muss im Außenbereich ein Mindestabstand zwischen dem Außengerät und Lichtschächten eingehalten werden. Wenn sich die Lichtschächte nah am Boden befinden, ist dieser Abstand ≥1000 mm.

Erhöhte Lichtschächte

Zeichnung einer AEROTOP SX und zwei erhöhte Lichtschächte links und rechts von der Wärmepumpe

Bei erhöhten Lichtschächten (≥150 mm) muss der Mindestabstand zwischen dem Außengerät und Lichtschächten ≥100 mm sein.

 
 
Schall

Schall

Die Wärmepumpe muss so positioniert werden, dass sie Nachbarn oder umliegende Grundstücke nicht belästigt. Der erforderliche Abstand ist abhängig von den Montagebedingungen, der Art des Gebiets, der Schallleistung der Wärmepumpe und den örtlichen Richtlinien. Der einzuhaltende Abstand muss daher in der Auslegungsphase individuell berechnet werden.

Freistehende Aufstellung

Freistehende Aufstellung

Alles über 3 m von einer Wand entfernt gilt als „freistehende Aufstellung“. Zu der Schallleistung einer Wärmepumpe im Freien wird ein genereller Aufschlag von 3 dB(A) addiert.

Installation an der Hauswand

Installation an der Hauswand

Alles näher als 3 m an der Hauswand gilt als „Installation an der Hauswand“. Gegenüber der freistehenden Aufstellung (>3 m) wird die Schallleistung der Wärmepumpe hier um weitere 3 dB(A), also um insgesamt 6 dB(A) erhöht.

Installation in einer Nische

Installation in einer Nische

Nischen erhöhen die Reflexionen und damit den Schallpegel. Gegenüber der Installation an einer Hauswand wird die Schallleistung der Wärmepumpe hier um weitere 3 dB(A), also um insgesamt 9 dB(A) erhöht.

 
 
  • Nahansicht des ELCO Reglers

    Regler

    Der ELCO-Regler befindet sich im Gebäude und ist die Hauptbedieneinheit für den Endbenutzer. Der Regler verfügt über ein Grafikdisplay zur leichteren Bedienung und steuert alle Aspekte der Heizanlage. Er kann auch mit zusätzlichen Geräten wie Raumthermostaten oder der Smartphone-App REMOCON-NET verbunden werden.

  • Nahansicht der Fernleitung

    Fernleitung

    Die vorkonfektionierten Fernleitungen ermöglichen eine saubere und schnelle Installation. Vorteile der vorkonfektionierten Fernleitungen:

    • Verschiedene Längen und Rohrleitungsgrößen: Die Fernleitungen sind in 5 verschiedenen Längen erhältlich, sowohl in DN32 als auch in DN40 Rohrleitungen. Sie bestehen aus gedämmtem Edelstahlwellrohr, was eine hohe Flexibilität und Langlebigkeit gewährleistet.
    • Geschützte Hydraulik- und Elektroleitungen: Die Hydraulik- und Elektroleitungen sind in einem geschützten Mantelrohr untergebracht, was sie vor äußeren Einflüssen wie Witterung oder Beschädigungen schützt und eine sichere Installation gewährleistet.
    • Luft- und wasserdichte Ausführung: Die Fernleitungen sind luft- und wasserdicht, was eine zuverlässige Funktion und eine lange Lebensdauer sicherstellt.
    • Dicht gegen drückendes Wasser: Durch das Mauerwerk-Abdichtset des Mantelrohrs für die Wanddurchführung sind die Fernleitungen dicht gegen drückendes Wasser abgedichtet, was das Eindringen von Feuchtigkeit verhindert und die Installation zusätzlich absichert.

  • Nahansicht des Plattenwärmetauschers

    Plattenwärmetauscher

    eignen sich für vielseitigen Einsatz, besonders zur Systemtrennung in älteren Heizungsanlagen mit beispielsweise einer Fußbodenheizung.

 
 

Es gibt viele Ähnlichkeiten zwischen Anlagen mit Wärmepumpen oder mit einem alternativen Wärmeerzeuger wie einem Gas-, Öl- oder Pelletheizkessel. Der Hauptunterschied ist, dass ein Heizkessel traditionell im Gebäude installiert wird, während eine Wärmepumpe außerhalb des Gebäudes installiert wird. Die folgenden Diagramme zeigen zwei vereinfachte Anlagen, die beide Heizung und Warmwasser bereitstellen.

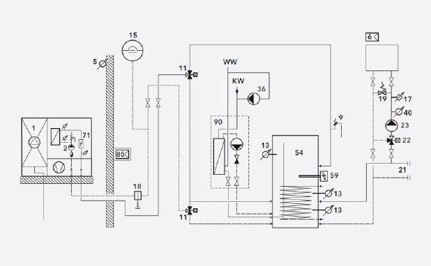
Rücklaufpuffer

Zeichnung des Schaltplans eines Rücklaufpuffers

Wenn die Wassermenge in einer Heizungsanlage relativ gering ist, hilft ein Pufferspeicher, das System auszugleichen und sicherzustellen, dass die Wärmepumpe effizient arbeitet. Außerdem erleichtert der Pufferspeicher den Abtauzyklus ohne Wärmeentzug aus den Heizkreisen des Systems.

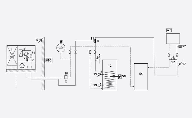
Kombi-Pufferspeicher

Zeichnung des Schaltplans eines Kombi-Pufferspeichers

Der Puffer in diesem System liefert Wärme für den Heizkreis und eine Frischwasserstation. Außerdem können im Sommer PV-Module über die Wärmepumpe den Puffer mit Energie versorgen, die für die Warmwasserbereitung genutzt werden kann.

Gründe für die Installation eines Pufferspeichers

Optimierung

Optimierung

Laufzeitoptimierung, insbesondere für nicht modulierende Wärmepumpen

Abtauen

Abtauen

Bereitstellen einer zusätzlichen Wassermenge für das Abtauen von Luft-Wasser-Wärmepumpen

PV-Integration

PV-Integration

Erhöhtes Anlagenvolumen für PV-Integration oder Smart-Grid-Anforderungen

Anlagenvolumen

Anlagenvolumen

Anlagenvolumen/Energie für Unterbrechungen durch den Energieversorger

Alternative Wärmequellen

Alternative Wärmequellen

Integration zusätzlicher Wärmeerzeuger wie Festbrennstoffkessel, Solarthermie usw.

Entkopplung

Entkopplung

Hydraulische Entkopplung von Erzeuger und Wärmesenke

Dokumente

AEROTOP® SX

ErP Produkt Fiche

ErP Produkt Label

Produktbroschüre

 

Ähnliche Produkte

 
 

Kontaktieren Sie uns.

Sie haben Fragen oder Wünsche?
Wir freuen uns über Ihre Kontaktaufnahme.

Oder nutzen Sie unser Kontaktformular. Wir werden uns schnellstmöglich mit Ihnen in Verbindung setzen.